Розподільні шафи серії LХN250 | оберіть надійні металеві електрощити ETI

Нові металеві шафи підлогового виконання І класу захисту системи SOLID GSX

Розподільні шафи LХN250 (IP41, IP42, IP44)

Розподільні шафи серії LХN250 | оберіть надійні металеві електрощити ETI

Спеціально розроблений ключ-накладка з кодом 1333 має збільшену форму ручки, що полегшує відкривання шафи.

Розподільні шафи серії LХN250 | оберіть надійні металеві електрощити ETI

Корпус виконаний таким чином, що при встановленні фальшпанелі не потребує встановлення заглушок.

Розподільні шафи серії LХN250 | оберіть надійні металеві електрощити ETI

Вертикальні опорні профілі WP-A встановлюються безпосередньо на корпус шафи.

Розподільні шафи серії LХN250 | оберіть надійні металеві електрощити ETI

Спеціальний розподільний елемент EP-B встановлюється безпосередньо на корпус шафи.

Розподільні шафи серії LХN250 | оберіть надійні металеві електрощити ETI
Розподільні шафи серії LХN250 | оберіть надійні металеві електрощити ETI

М’який мембранний фланець збільшеної площі.

Розподільні шафи серії LХN250 | оберіть надійні металеві електрощити ETI

Шафи серії LХN250 повністю сумісні з елементами системи SOLID GSX.

Розподільні шафи серії LХN250 | оберіть надійні металеві електрощити ETI

Задня стінка корпусу з’ємна та виготовлена з оцинкованого листового металу.

Розподільні шафи LХN250 (IP41, IP42, IP44)

Розподільні шафи серії LХN250 | оберіть надійні металеві електрощити ETI

Використання

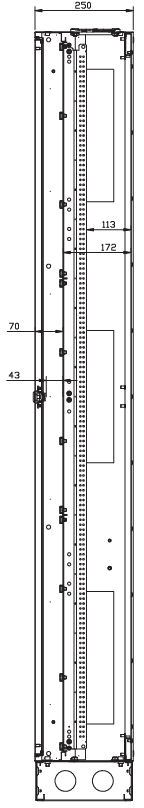
Розподільні шафи серії LХN250 виконані в чотирьох стандартних варіантах ширини — 300, 550, 800 та 1050 мм, мають глибину 250 мм та висоту 1850 мм. Шафи LХN250 повністю сумісні з елементами системи SOLID GSX і можуть бути оснащені монтажними та лицьовими панелями під відповідні комутаційні пристрої, а також шинною системою розподілу електроенергії. Завдяки отворам у бічних панелях шафи можуть бути з’єднані між собою в ряд, а підготовлена перфорація в бічних панелях дозволяє об’єднати шафи загальною шинною системою. Шафи рекомендовано закріплювати до стіни за допомогою спеціальних отворів в задній частині. Нижня частина шаф обладнана з’ємними металевими кабельними вводами, а для встановлення на підлогу рекомендовано використовувати цоколі PNН1.

Особливості

▪ Повна сумісність шаф LХN250 з елементами системи SOLID GSX
▪ Висока універсальність та гнучкість конструктиву шаф
▪ З’ємна внутрішня касета (може бути попередньо виготовлена та зібрана в майстерні або на місці)
▪ Можливість поділу внутрішньої касети горизонтально та вертикально
▪ Монтажні та лицьові панелі сумісні з обладнанням ЕТІ
▪ Легке та зручне монтування внутрішньої касети
▪ Можливість об’єднання шаф в ряд
▪ Додаткова перфорація по центру бічних стінок
▪ Триточковий ригельний замок, оснащений запатентованою вставкою ключа з кодом 1333
▪ Зняття та встановлення дверей шафи без використання інструментів
▪ З’ємна задня стінка з оцинкованого листового металу
▪ У верхній частині корпусу встановлені високоякісні мембранні кабельні фланці
▪ В нижній частині шаф передбачені з’ємні металеві кабельні вводи
▪ Чотирьохелементний цоколь високої якості у стандартній комплектації
▪ Шафи виготовлені з високоякісного сталевого листа з порошковим покриттям

Розподільні шафи серії LХN250 | оберіть надійні металеві електрощити ETI
Розподільні шафи серії LХN250 | оберіть надійні металеві електрощити ETI

Типорозміри та конструктив шаф LХN250

Внутрішній розподіл шаф LХN250

Розміри панелей, як і у всій серії шаф SOLID GSX, відповідають стандарту DIN 43870.

Стандартна лицьова панель має ширину 250 мм та висоту 150 мм.
Вона може вмістити 12 модульних пристроїв шириною 18 мм.

Маркування шаф представлено двома цифрами, розділеними тире, наприклад, 1-1, де перша цифра вказує ширину, а друга — висоту.

Усі розміри лицьових панелей кратні базовому стандартному розміру. Наприклад, лицьова панель 2-3 має ширину 500 мм та висоту 450 мм.

Шафи серії LХN мають чотири варіанти ширини:
1, 2, 3 та 4 (відповідно 250 мм, 500 мм, 750 мм та 1000 мм), глибину 250 мм та висоту 12 (1800 мм).

Шафи шириною 2 (550 мм) можна розділити у співвідношенні 1+1.
Шафи шириною 3 (800 мм) можна розділити у співвідношенні 1+1+1, 1+1+2, 2+1, 2+2 або 2+1.

Натомість шафи шириною 4 (1050 мм) можна розділити у співвідношенні 1+1+1+1, 2+2, 1+2+1 і 2+1.

Висота внутрішньої комірки = кількість рядів × 150 мм

Ширина внутрішньої комірки = кількість колон × 250 mm

Розподільні шафи серії LХN250 | оберіть надійні металеві електрощити ETI
Розподільні шафи серії LХN250 | оберіть надійні металеві електрощити ETI
Розподільні шафи серії LХN250 | оберіть надійні металеві електрощити ETI

Конструкція шаф LХN250 (стандартна комплектація)

  • Гнучкі мембранні фланці

  • Двері з триточковим ригельним замком, вставкою ключа та самим ключем типу 1333

  • Задня стінка з можливістю демонтажу, виготовлена з оцинкованого листового металу

  • Корпус шафи

  • З’ємні металеві кабельні вводи

  • 4-елементний цоколь висотою 100 мм

Розподільні шафи серії LХN250 | оберіть надійні металеві електрощити ETI

Поділ дверцят в шафах LХN250

В залежності від ширини, шафи LХN250 мають одні або двоє дверей. Радіус відкриття дверей становить максимум 500 мм, що дозволяє впроваджувати шафи серії LХN250 у вузьких приміщеннях, де поруч з шириною дверцят укладаються дотримання відповідної ширини проходів та шляхів евакуації.

Шафи LХN250 шириною 1 (300 мм) та 2 (550 мм) мають одинарні двері, тоді як корпуси шириною 3 (800 мм) та 4 (1050 мм) мають подвійні двері.

Розподільні шафи серії LХN250 | оберіть надійні металеві електрощити ETI

LXN250 1-12 PNH1
Одинарні дверцята

Розподільні шафи серії LХN250 | оберіть надійні металеві електрощити ETI

LXN250 1-12 PNH1
Одинарні дверцята

Розподільні шафи серії LХN250 | оберіть надійні металеві електрощити ETI

LXN250 3-12 PNH1
Подвійні дверцята асиметричні (2:1)

Розподільні шафи серії LХN250 | оберіть надійні металеві електрощити ETI

LXN250 4-12 PNH1
Подвійні дверцята симетричні (2:2)

Додаткові цоколі до шаф LХN

Шафи LХN стандартно мають в комплекті цоколь висотою 100 мм та чотири елементи. У разі необхідності шафи можна встановити на цоколі іншої висоти: 200 мм чи 300 мм. Цоколі серії PNH1 виготовлені зі сталевого листа з оцинкованим покриттям. Збірка передбачає, що задня стінка та внутрішні комірки легко знімаються, забезпечуючи зручність монтажу.

Бічні елементи цоколів мають підготовлену перфорацію для встановлення мембранних та металевих кабельних вводів.

Цоколі висотою 100, 200 та 300 мм можна скомбінувати між собою для досягнення потрібної висоти шафи.

Розподільні шафи серії LХN250 | оберіть надійні металеві електрощити ETI
Розподільні шафи серії LХN250 | оберіть надійні металеві електрощити ETI

Можливості об’єднання шаф LХN250

Відмінною рисою шаф LХN250 є наявність трьох підготовлених перфорованих місць під отвори з кожного боку (знизу, зверху та посередині). Після видалення бічних заглушок в цих місцях корпуси можна з’єднувати між собою та прокладати між ними шинні системи або кабелі живлення.

Додатковий отвір по центру дозволяє оптимізувати прокладання кабелів та скоротити час та витратні матеріали при з’єднанні шаф між собою. Розмір бічних отворів дозволяє пропускати через них DIN рейку, встановлену на задню стінку шафи, а також шинні системи, що монтуються на вертикальних опорних профілях WP-A (в такому випадку розподільні та комутаційні пристрої монтуються безпосередньо на шинах, наприклад, роз’єднувачі запобіжників KVL-B).

Розподільні шафи серії LХN250 | оберіть надійні металеві електрощити ETI

Ступінь захисту IP

Стандартна комплектація шафи LХN250 (без додаткового ущільнення) забезпечує ступінь захисту IP41.

Для підвищення ступеня захисту до IP42 необхідно приклеїти ущільнювач до дверцят корпусу. Для отримання ступеня захисту IP44 потрібно додати ущільнювач до дверцят корпусу та ще один ущільнювач — до задньої стінки шафи. В якості ущільнювача рекомендовано використовувати SEAL-G9.

Ущільнювач приклеюється замовником відповідно до інструкції з монтажу. Необхідна довжина ущільнювача наведена в таблиці нижче.

Розподільні шафи серії LХN250 | оберіть надійні металеві електрощити ETI
Розподільні шафи серії LХN250 | оберіть надійні металеві електрощити ETI

З’ємна задня стінка

Конструктив шаф LХN250 дозволяє знімати задню стінку, що може значно полегшити попереднє виготовлення розподільного щита. Задня стінка шафи виготовлена з нефарбованого оцинкованого листового металу та прикручується шурупами до корпусу.

Якщо необхідно підвищити ступінь захисту шафи, то між корпусом і задньою стінкою слід приклеїти спеціальний ущільнювач. Максимальний ступінь захисту який можуть досягати шафи LХN250 становить IP44 (за умови додавання ущільнювача між дверцятами та корпусом, а також між задньою стінкою та корпусом шафи).

Розподільні шафи серії LХN250 | оберіть надійні металеві електрощити ETI
Розподільні шафи серії LХN250 | оберіть надійні металеві електрощити ETI

Система блокування дверцят в шафах LХN250

Всі шафи LХN250 стандартно оснащені триточковим ригельним замком із вставкою під ключ 1333.

Кожна шафа комплектується двома стандартними ключами 1333 та одним додатковим ключем 1333 з ручкою-тримачем, що забезпечує зручне відкривання дверцят.

Спеціально розроблені петлі забезпечують легкий демонтаж дверей без використання інструментів.

Розподільні шафи серії LХN250 | оберіть надійні металеві електрощити ETI
Розподільні шафи серії LХN250 | оберіть надійні металеві електрощити ETI

Дверцята демонтуються без використання інструментів

Розподільні шафи серії LХN250 | оберіть надійні металеві електрощити ETI
Розподільні шафи серії LХN250 | оберіть надійні металеві електрощити ETI
Розподільні шафи серії LХN250 | оберіть надійні металеві електрощити ETI

Крок 1: розблокувати середню петлю

Крок 2: вийняти шплінт верхньої петлі

Крок 3: зняти дверцята з нижньої петлі

Можливість поділу внутрішньої касети

Шафи LХN250, як і інші з серії SOLID GSX, мають можливість розподілу внутрішньої касети. Розділювальний опорний елемент EP-B встановлюється тільки для шаф LХN250 та забезпечує легкий і зручний монтаж ліцевої панелі на вертикальних опорних профілях WP-A.

Розділювальний елемент EP-B поставляється в комплекті з двох штук, а також з повним набором тримачів, щоб та ляпка для встановлення.

Розподільні шафи серії LХN250 | оберіть надійні металеві електрощити ETI
Розподільні шафи серії LХN250 | оберіть надійні металеві електрощити ETI
Розподільні шафи серії LХN250 | оберіть надійні металеві електрощити ETI

Кабельні вводи

стандартній комплектації шафи 1 М\Х250 оснащені з’ємним мембранним фланцем ЕНТ-ТХL-1.5 ззаду та з’ємними алюмінієвими вводами ЕНТ-ТХL-А знизу.

Розподільні шафи серії LХN250 | оберіть надійні металеві електрощити ETI
Розподільні шафи серії LХN250 | оберіть надійні металеві електрощити ETI
Розподільні шафи серії LХN250 | оберіть надійні металеві електрощити ETI
Розподільні шафи серії LХN250 | оберіть надійні металеві електрощити ETI
Розподільні шафи серії LХN250 | оберіть надійні металеві електрощити ETI

Кабельні вводи

Розподільні шафи серії LХN250 | оберіть надійні металеві електрощити ETI
Розподільні шафи серії LХN250 | оберіть надійні металеві електрощити ETI
Розподільні шафи серії LХN250 | оберіть надійні металеві електрощити ETI
Розподільні шафи серії LХN250 | оберіть надійні металеві електрощити ETI

Приклад конфігурації

Розподільні шафи серії LХN250 | оберіть надійні металеві електрощити ETI

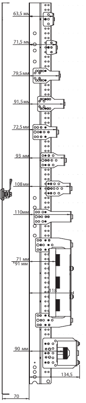
Приклад 1. Шафа підлогова LХN250 2-12 PNH1 з касетою під встановлення чотирьох 1- або 3-фазних лічильників електроенергії, а також з рейками TH-S та лицьовими панелями під модульне обладнання.

Шафа підлогова LХN250 2-12 PNH1 зі ступенем захисту IP41, загальною висотою 1950 мм (включно із цоколем 100 мм), шириною 550 мм і глибиною 250 мм. У наведеній нижче конфігурації шафа пристосована для монтажу чотирьох лічильників електроенергії, встановлюваних на касеті DL, та модульного обладнання (18 мм) в кількості 96 модулів. Монтажна касета кріпиться всередині безпосередньо на стінці шафи, без використання додаткових кронштейнів. Всі лицьові панелі та касети лічильників мають можливість пломбування.

Розподільні шафи серії LХN250 | оберіть надійні металеві електрощити ETI
Розподільні шафи серії LХN250 | оберіть надійні металеві електрощити ETI

Глибина встановлення монтажних елементів

Розподільні шафи серії LХN250 | оберіть надійні металеві електрощити ETI
Розподільні шафи серії LХN250 | оберіть надійні металеві електрощити ETI

Система шаф та аксесуарів розподільних щитів SOLID GSX

ШАФИ

SOLID GSX

Розподільні шафи серії LХN250 | оберіть надійні металеві електрощити ETI

GT (IP66)

Розподільні шафи серії LХN250 | оберіть надійні металеві електрощити ETI

4XN160 (IP41, 42, 44), 4XP160 (IP42, 44)

Розподільні шафи серії LХN250 | оберіть надійні металеві електрощити ETI

LXN (IP41, 42, 44)

Розподільні шафи серії LХN250 | оберіть надійні металеві електрощити ETI

HXS (IP55, 65)

КОМПОНЕНТИ ДЛЯ СИСТЕМ ШАФ

Розподільні шафи серії LХN250 | оберіть надійні металеві електрощити ETI

Монтажні панелі

Розподільні шафи серії LХN250 | оберіть надійні металеві електрощити ETI

Лицьові панелі

Розподільні шафи серії LХN250 | оберіть надійні металеві електрощити ETI

Касети під лічильники

Розподільні шафи серії LХN250 | оберіть надійні металеві електрощити ETI

З’єднувальні елементи

Розподільні шафи серії LХN250 | оберіть надійні металеві електрощити ETI

Кабельні фланці

Розподільні шафи серії LХN250 | оберіть надійні металеві електрощити ETI

Опорні профілі

Розподільні шафи серії LХN250 | оберіть надійні металеві електрощити ETI

DIN шини

Продукти

Прокрутка до верху